柳 工获得发明专利授权:“挖掘机及其液压系统”
2025年10月29日 | 浏览量:63236

图片来源于网络,如有侵权,请联系删除
证券之星消息,根据天眼查APP数据显示柳 工(000528)新获得一项发明专利授权,专利名为“挖掘机及其液压系统”,专利申请号为CN202411064987.3,授权日为2025年10月28日。
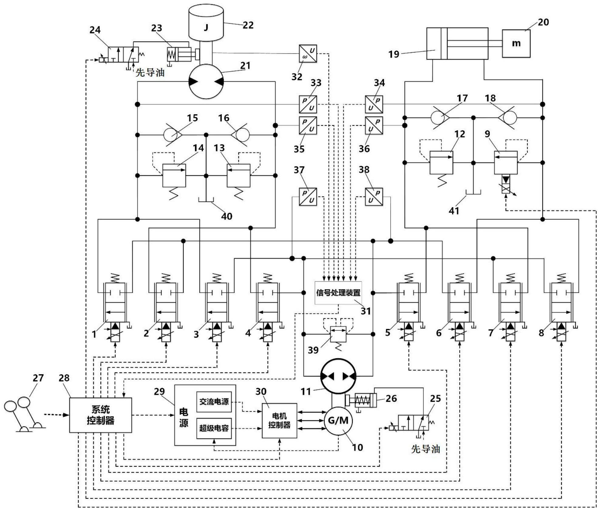
专利摘要:本发明涉及挖掘机,本发明构造一种挖掘机及其液压系统,其中液压系统,包括主控阀、与主控阀连接的左泵和右泵、安装于主控阀上的推铲控制主阀、用于控制推铲控制主阀的推铲先导阀、上部动作检测油路、行走检测油路,第一梭阀两输入端与推铲先导阀的先导输出端连接;第二梭阀两输入端分别与第一梭阀输出端和上部动作检测油路的压力反馈端连接;滑阀液控端与第二梭阀的输出端连接,其上可控导通与截止的两油口对应与行走检测油路的压力反馈端和主控阀中双边行走阀的液控端连接。本发明能够在对原主控阀不进行改动的情况下,以较少成本设置梭阀和滑阀,在行走动作的同时进行推铲升降或上部动作时能够控制双边行走阀换向切换。
今年以来柳 工新获得专利授权236个,较去年同期增加了57.33%。结合公司2025年中报财务数据,今年上半年公司在研发方面投入了6.08亿元,同比增25.63%。
通过天眼查大数据分析,广西柳工机械股份有限公司共对外投资了39家企业,参与招投标项目1240次;财产线索方面有商标信息88条,专利信息2927条,著作权信息150条;此外企业还拥有行政许可516个。
数据来源:天眼查APP
以上内容为证券之星据公开信息整理,由AI算法生成(网信算备310104345710301240019号),不构成投资建议。
本文来源:资讯纵横网
本文地址:https://www.mgisk.com/post/38207.html
关注我们:微信搜索“xiaoqihvlove”添加我为好友
版权声明:如无特别注明,转载请注明本文地址!

